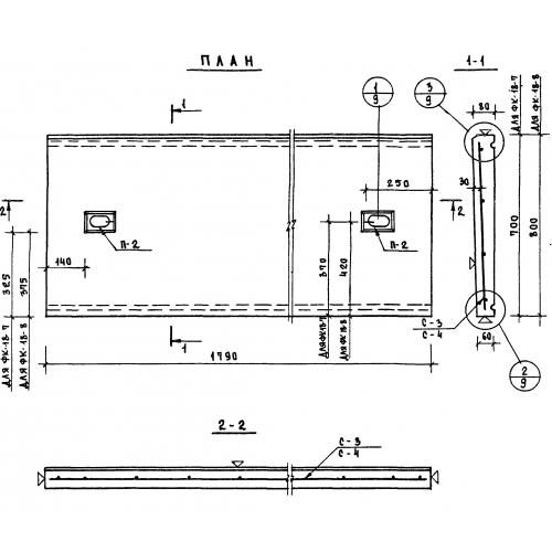
ФК 18-7

Чертеж изделия:
Характеристики изделия:
ПараметрЗначение
длина1790 мм
ширина700 мм
высота80 мм
вес225 кг
серия1.269-1

УФК 18-7 Фризовые камни угловые по серии 1.269-1.