ПС 67.180.30 панели стеновые

Чертеж изделия:
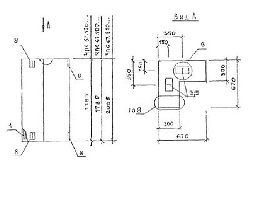
Характеристики изделия:
ПараметрЗначение
длина670 мм
ширина300 мм
высота1785 мм
масса790 кг
нормативный документСерия 1.030.1-1/88

ПС 67.180.30  Панели стеновые Серия 1.030.1-1/88.