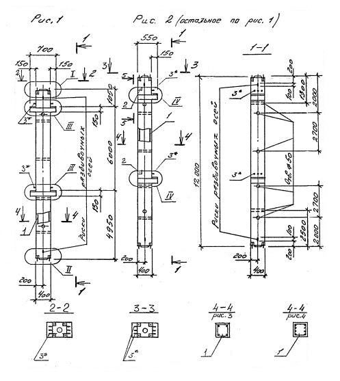
2КСО 60.60
Характеристики изделия:
| Параметр | Значение |
|---|---|
| длина | 12000 мм |
| ширина | 400 мм |
| высота | 550 мм |
| масса | 4850 кг |
| нормативный документ | Серия 1.020.1-4 |
Цена:
Рассчитать стоимость2КСО 60.60 Колонны одноконсольные для средних этажей (Серия 1.020.1-4).
Маркировка с учетом диаметра угловых стержней арматуры, в мм. и марки бетона:
2КСО 60.60-3.22.00
2КСО 60.60-3.25.00
2КСО 60.60-3.28.00
2КСО 60.60-3.32.00
2КСО 60.60-4.32.00
2КСО 60.60-3.36.00
2КСО 60.60-4.36.00
2КСО 60.60-4.40.00